整廠網路升級及重整案
一、專案目標
【備援式網路系統建置專案】本案之軟硬體系統建置目標是透過建置備援式安全網路資訊設備,採用最新式虛擬化核心交換器架構(VSB),搭配主機TOR架構及樓層Edge Switch雙備援線路架構,建構本案整體網路之高可靠性及高安全性系統核心網路架構目標。
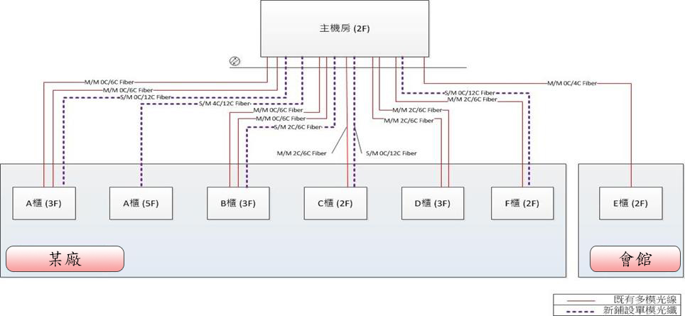
二、網路架構
整體網路如下圖所示,各樓層交換器均有兩個路徑至機房核心交換器,提高網路可靠度、可用性及擴充性。

伺服器交換器採用TOR(Top Of Rack)架構如下圖所示,各伺服器均有兩個路徑至伺服器交換器,並且各伺服器交換器也均有兩個路徑至核心交換器。


三、施工期程表(46個工作天)
